В руководстве приведены подробные электросхемы расположения разъемов, электрических соединений и жгутов проводки первого поколения Фольксваген Шаран, а также аналогов Seat Alhambra / Ford Galaxy: 2000 – 2010 года выпуска. Подойдет для знакомства с устройством и проведения самостоятельного ремонта электронных компонентов автомобиля.
Поколение:
Первое (рестайлинг)
Годы выпуска:
2000, 2001, 2002, 2003, 2004, 2005, 2006, 2007, 2008, 2009, 2010
Тип кузова:
минивэн
Двигатель:
дизель / бензин
Объем двигателя:
1.8 / 2.0 / 2.8 / 1.9D / 2.0D л.
Мощность двигателя:
90 / 150 / 204 л.с.
| Содержание мануала | |
|---|---|
|
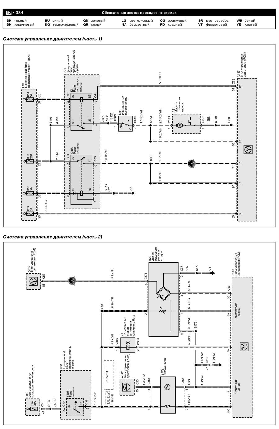
Пример страницы из книги. |
|
| # | Глава |
| 1 | Датчик уровня жидкости в бачке омывателя |
| 2 | Выключатель аварийной световой сигнализации |
| 3 | Передний левый указатель поворота |
| 4 | Левая фара |
| 5 | Переключатель указателей поворота |
| 6 | Выключатель ближнего света и светового сигнала (вкл. дальний свет) |
| 7 | Выключатель стартера/зажигания |
| 8 | Диагностический интерфейс шин данных, диагностический разъем |
| 9 | Блок управления комбинации приборов |
| 10 | Диагностический интерфейс шин данных |
| 11 | Контрольная лампа иммобилайзера |
| 12 | Контрольная лампа генератора |
| 13 | Блок управления комбинации приборов |
| 14 | Клавиша вызова многофункционального дисплея |
| 15 | Выключатель памяти многофункционального дисплея |
| 16 | Датчики износа тормозных колодок |
| 17 | Контрольная лампа, сигнализирующая об открытых дверях |
| 18 | Концевой выключатель капота |
| 19 | Блок управления комбинации приборов |
| 20 | Контрольные лампы |
| 21 | Концевой выключатель стояночного тормоза |
| 22 | Датчик предупреждения о недостаточном уровне тормозной жидкости |
| 23 | Концевой выключатель двери багажного отсека |
| 24 | Освещение номерного знака |
| 25 | Нагревательный элемент заднего стекла |
| 26 | Концевой выключатель двери водителя |
| 27 | Концевой выключатель задней левой двери |
| 28 | Подсветка дефлекторов передней панели |
| 29 | Выключатель стояночных огней |
| 30 | Передний правый указатель поворота |
| 31 | Правая фара Регулятор яркости подсветки выключателей и комбинации приборов |
| 32 | Регулятор корректора фар |
| 33 | Исполнительные электродвигатели корректора фар |
| 34 | Переключатель освещения |
| 35 | Выключатель противотуманных фар |
| 36 | Выключатель задних противотуманных фонарей |
| 37 | Левый задний габаритный огонь |
| 38 | Правый задний габаритный огонь |
| 39 | Стоп-сигналы |
| 40 | Выключатель стоп-сигнала |
| 41 | Выключатель фонарей заднего хода |
| 42 | Задний противотуманный фонарь |
| 43 | Фонари заднего хода |
| 44 | Выключатель обогрева заднего стекла |
| 45 | Фонарь для чтения, задний левый |
| 46 | Фонарь для чтения, центральный левый |
| 47 | Выключатель звукового сигнала, звуковой сигнал и двухтоновый сигнал |
| 48 | Переключатель стеклоочистителей с прерывистым режимом работы, регулятор интервала включения стеклоочистителей |
| 49 | Блок управления электродвигателя стеклоочистителей |
| 50 | Электродвигатель стеклоочистителя, электродвигатель очистителя заднего стекла |
| 51 | Концевой выключатель двери переднего пассажира |
| 52 | Концевой выключатель задней правой двери |
| 53 | Плафон освещения вещевого ящика |
| 54 | Предупредительные лампы в дверях |
| 55 | Передний плафон освещения салона |
| 56 | Плафоны освещения багажного отсека |
| 57 | Плафоны подсветки порогов |
| 58 | Фонарь для чтения, задний правый |
| 59 | Подсветка косметических зеркал |
| 60 | Фонарь для чтения центральный правый |
| 61 | Задний плафон освещения салона |
| 62 | Разъем для магнитолы |
| 63 | Прикуриватель |
| 64 | Датчик Холла |
| 65 | Датчик температуры охлаждающей жидкости |
| 67 | Потенциометр системы рециркуляции отработавших газов |
| 68 | Датчик числа оборотов двигателя |
| 69 | Клапан системы рециркуляции отработавших газов |
| 70 | Датчик давления наддува |
| 71 | Насос омывателей ветрового и заднего стекол |
| 72 | Нагревательные резисторы жиклеров стеклоомывателя |
| 73 | Выключатель стартера/зажигания |
| 74 | Реле электропитания Motronic |
| 75 | Блок управления Motronic |
| 76 | Система зажигания |
| 77 | Блок управления иммобилайзера |
| 78 | Датчики детонации |
| 79 | Датчик температуры воздуха на впуске |
| 80 | Форсунки |
| 81 | Лямбда-зонд после катализатора |
| 82 | Блок дроссельной заслонки |
| 83 | Датчики угла поворота электропривода дроссельной заслонки |
| 84 | Лямбда-зонд |
| 85 | Датчик массового расхода воздуха |
| 86 | Датчик положения педали акселератора |
| 87 | Электромагнитный клапан ограничения давления наддува |
| 88 | Электромагнитный клапан абсорбера |
| 89 | Реле насоса вторичного воздуха |
| 90 | Электродвигатель насоса вторичного воздуха |
| 91 | Выключатель педали сцепления |
| 92 | Выключатель педали тормоза для круиз-контроля |
| 93 | Выключатель стоп-сигнала |
| 94 | Блок управления вентилятора радиатора |
| 95 | Переключатель управления круиз-контролем |
| 96 | Термодатчик вкл. вентилятора после выкл. двигателя |
| 97 | Насос системы прокачки охлаждающей жидкости после выкл. двигателя |
| 98 | Реле топливного насоса |
| 99 | Датчик уровня топлива |
| 100 | Топливный насос |
| 101 | Датчик сигнализатора низкого уровня охлаждающей жидкости |
| 102 | Датчик давления масла |
| 103 | Датчик уровня и температуры масла |
| 104 | Комбинация приборов |
| 105 | Система охлаждения |
| 106 | Система управлением двигателем |
| 107 | Система питания |
| 108 | Аккумуляторная батарея |
| 109 | Реле разгрузки контакта X |
| 110 | Схемы предохранителей и реле |
Скачать Электросхемы Volkswagen Sharan (7M; 2000 – 2010) pdf








